浙江龙凤论坛1314,广州桑拿飞机论坛2025,浙江大圈高端工作室,成都一品凤楼论坛

首页 > 资讯>正文

氢能产业与LNG接收站联合发展技术分析

来源:中国氢能源网 2019-09-30

2015年12月,在《联合国气候变化框架公约》会议上, 全球195 个缔约方国家通过了《巴黎协定》,各方同意将全球平均气温升幅与前工业化时期相比控制在 2℃以内,并努力把温度升幅限定在 1.5℃内。因此如何降低CO2排放是摆在世界面前的难题, 特别是在能源行业。

在未来世界能源发展舞台中,氢能将承担着举足轻重的地位,作为能源载体 和能源互联媒介具有零碳、高效显著优势,若氢能实现广泛应用将会促进全球能源转型升级。地球上氢元素储量排第三,氢气可通过水制备得到,燃烧后仅生成水, 既无污染又实现产业链的闭环。更重要一点,氢气热值(142kJ/kg)是常见燃料中最高的,约是石油的3倍、煤炭的4.5倍。正是这一系列优点,氢能被认为是绿色能源的终极解决方案 。

在国家“煤改气” 政策的影响下,天然气正处于黄金高速发展期[5],为解决国内天然气缺口问题, LNG 接收站迎来高峰期, 其建设数量和存储规模快速增长。目前氢能产业链发展与 LNG 非常相似,两者皆属低温流体和易燃易爆物质(火灾危险性均为甲类),因此笔者认为可以通过目前LNG接收站完整的生产体系, 利用LNG物性特点,以LN 接收站(流程图如图 1 所示)为依托实现氢能产业的发展。这其中将涉及到制冷液化、 制氢、冷能利用、 液氢全容性储罐(FCCR)等技术研发。本文从氢气的制备、 液化、运输等多个方面对LNG接收站和氢气产业链联合发展进行分析, 为今后液氢接收站和氢能产业发展提供可靠的技术思路。

氢能产业与LNG接收站联合发展技术分析

图1 LNG接收站典型工艺流程图

1 利用 LNG 实现氢气制取

如何利用 LNG 接收站实现氢气的制备?首先是天然气重整制氢[8], 接收站天然气原料充足,同时利用 LNG 冷能可副产干冰;从长远角度考虑(无碳排放)可利用 LNG 冷能发电,将多余的电进行电解水技术制备氢气,增加氢气产能的同时,利用 LNG 冷能副产液氧。

1.1 天然气蒸汽重整制氢

目前在全球范围内天然气制氢占比最高,达到 48%;其次是醇类裂解制氢(占比 30%)和焦炉煤气(占比 8%)。制氢工艺的选择很大程度上由原材料决定, 在LNG接收站采用天然气制氢不仅降低了原料成本,同时可从降成本和节能减排方向对传统工艺进行优化。

1.1.1 天然气供应方式选择

天然气重整制氢需要原料天然气压力约在1.5~3.0MPag, 对于接收站有多个位置可实现原料供应:方式一从接收站气化系统引出高压天然气(6~10MPag)进行降压处理;方式二通过增加中压 BOG 压缩机将 BOG(压力 10~25kPag)增压至制氢反应压力;方式三通过增加 LNG 离心泵, 将接收站低压 LNG(0.8~1.0MPag)再次增加至反应压力。依托于 LNG 接收站天然气重整制氢流程如图2 所示。

图2 依托于LNG接收站天然气重整制氢流程图

氢能产业与LNG接收站联合发展技术分析

通过分析, 建议采用方式三作为天然气重整反应原料供应位置, 方式二可作为备用方案。主要原因如下:

(1)方式一高压天然气(6~10Mpag)在 LNG 接收站是通过低压泵和高压泵增压后气化获得, 进入天然气重整炉中需要降压处理,造成了大量无用功,增加电耗。

(2)方式二类似于传统的天然气制氢通过压缩机进行增压,但是与方式三采用低压 LNG 对比,在相同要求下泵增压比压缩机增压耗能低很多:例如从 18kPag增压到反应压力 2.0MPag,泵耗能 5.7kJ/kg,采用压缩机需要耗能在 400 kJ/kg,相差非常大。

(3)在利用 LNG 预冷制备液氢中,低压LNG的?利用率比高压LNG更高,例如-160℃、1.0MPa条件下LNG的?值约929kJ/kg,其气化到0℃(接收站天然气外输要求温度)?值为307.4 kJ/kg,?利用率 66.91%;10.0MPa 条件下LNG 的?值为954.9kJ/kg,其气化到0℃?值为 586.8kJ/kg,?利用率 38.55%,低压LNG明显效率高。

(4)接收站燃料气系统主要是从气化后的高压天然气引出一条气相管线,通过多级降压输送至燃气用户和 SCV 气化器(若有),如果采用方式三可从气化后的低压天然气直接引入到燃料气系统,降低能耗,详见图2。

综上所述,方式三是最优选择, 但是方案二同时兼顾处理 LNG 接收站产生的BOG, 可降低站内低压 BOG 压缩机能耗,因此不同的接收站可根据实际情况进行方案选择。

1.1.2 天然气重整制氢工艺优化

目前 LNG 接收站主要从东南亚地区、 中东地区或者澳大利亚地区进口, 如亚太地区 LNG 气源的组成和特性如表 1 所示。

氢能产业与LNG接收站联合发展技术分析

氢能产业与LNG接收站联合发展技术分析

如表 1 所示,接收站LNG中不含有硫醇、 噻吩等有机硫, 烯烃含量可忽略,仅有微量H2S,可能会出现超过 0.5×10-6的现象, 因此在天然气制氢的过程中可以对天然气制氢工艺中原料气预处理工段进行改造,仅保留ZnO脱硫(H2S)装置作为备用即可。处理后的天然气进入蒸汽转化装置, 在镍催化剂的作用下,在转换炉发生吸热反应, 生成氢气、 CO 等产物;然后再进入CO变化工段, 进一步与水蒸气反应制得氢气;最终产物通过冷却分离和气体净化得到纯净的氢气,在该过程可利用 LNG 冷能利用区产出的冷冻水进行冷却。

1.1.3 原料成本分析

目前天然气制氢的成本主要受天然气价格影响, 如果要求氢气成本低于 2元/m3, 则天然气价格要维持在 3.5 元/m3 以下, 若利用 LNG 接收站内天然气作为原料气将有很大优势。目前我国 LNG 到岸价约 7.25 美元/MMBtu, 汇率折算后约为 1.88 元/m3,按照 LNG 进口增值税 11%计算,税后 LNG 出站价格约 2.1元/m(由于近几年天然气价格波动频繁,文章仅选择较为稳定时间段作为说明)。在接收站内建设不需要考虑管道运输费(运费约 0.8 元/t·km)和门站管理等费用, 仅考虑气化成本后终端售价约 2.4 元/m3。相比于目前工业天然气在 3.5~4.0元/m3,每 1m3 天然气可以节省1元左右, 这从一定程度上大大降低氢气的制备成本。

1.1.4 副产干冰(或液态 CO2)

在天然气蒸汽重整制备氢气的过程中副产大量CO2,排放量约为 65~70kg/GJ,因此可以利用 LNG 冷能区增设干冰制备工序,同时减少 CO2 捕集流程和装置。在 LNG 直接预冷制备干冰的流程中,通过多级 LNG-CO2 换热实现液态 CO2和干冰的制备, 如图 3 所示。选择制造干冰(或液态 CO2)原因一是解决原料副产问题,二是市场原因, LNG 接收站大部分靠近海边,水产业发达,且大部分分布在南方,市场可保障。

该工艺核心装置是 LNG-CO2 换热器,主要流程图如图 3 所示。

氢能产业与LNG接收站联合发展技术分析

图 3 LNG 冷能联合制氢工艺副产干冰工艺流程图

该工艺是利用 LNG 直接与 CO2 进行换热,没有采用中介冷媒介质, 流程相对简单, 易于操作,采用低温 LNG 直接预冷可以降低 CO2 的液化温度,进而大幅度降低 CO2 液化压力。本工艺采用 CO2 液化参数为-46.0℃、 0.80MPa,固化率保持在 0.5 以上;采用副产品 CO2 作为生产干冰原料, 产品纯度高且能耗低, 充分利用回收 LNG 冷能, 加工 1t CO2 耗电 65kW?h(所得液化 CO2 和干冰比例为2:1 时),可比传统方法节约 50%以上的电耗和 10%的建设费。从能源角度分析,采用天然气制氢不是最终的手段,但是对于短期内氢能的发展,天然气制氢从成本和技术成熟度方面分析为上佳选择。通过表 3 分析,LNG 接收站联合制氢与常规传统制氢相比, 从工艺流程、成本、能耗、 环保等方面具有节能降本等优势。

1.2 电解水制氢

电解水制氢是生产成本相对较高的工艺路线,那为什么要选择电解水制氢且可以作为长期的发展思路?首先电解水制氢原料是水,水干净无污染,地球储备量丰富;第二, 虽然目前电解水项目相比天然气和甲醇制氢成本较高, 但是从长远角度考虑,如果利用无法进入电网的弃电,或者采用弃风、弃光进行发电,这将很大程度降低其生产成本, 这是氢能行业在未来突破的主要方式, 特别是可再生能源技术实现突破以后。对于 LNG 接收站, 实际上存在大量优质能源 LNG冷能一直处于浪费的现状。

LNG 冷能发电是最直接、 也是最有机动性的 LNG 冷能利用方式, 不像冷库、冰雪世界等需要考虑人口密集程度、 运输距离等。在 LNG 接收站,可通过对中间介质气化器(IFV) 改造或者新增换热装置实现 LNG 冷能利用,如图 4所示。

氢能产业与LNG接收站联合发展技术分析

图 4 LNG 接收站冷能发电工艺流程示意图

该流程图是采用丙烷(或者其他烷烃混合物也可以,换冷效果不同) 作为中间介质, 通过与 LNG 和海水的换热实现冷能的转移。以 1 台接收站气化器处理能力 250t/h 为例, LNG 发电容量可达到 2600~4000kWh(冬季发电量较低)。目前电价高是造成电解水成本高的主要原因,如果按照工业电 0.7 元/kWh 计算,制氢成本约为 3.6 元/m3,约占总成本的 75%。因而如果能够利用接收站冷能发电的电,氢气制造成本将大幅下降,甚至低于甲醇制氢、天然气制氢等传统工艺。

2 利用低温 LNG 液化氢气

氢气低温液化技术目前在国内还十分落后,液氢工业化主要集中在航天事业,在民营企业中涉及较少。发展局限主要原因有:一是使用普及率低,国内氢能行业发展是在近几年刚刚兴起, 主要集中在军用行业;二是氢气液化成本过高, 对超低温材质和设备的要求更高, 很多企业望而却步;三是从安全角度考虑,液氢更容易气化和泄漏, 且爆炸极限范围更大。但是随着氢能行业井喷式发展,氢气液化技术必将实现突破,以解决气态质量和体积储氢密度低的问题,随之降低氢气的运输和存储成本。

低温液态储氢是将氢气压缩后冷却到-252℃以下,使之液化并存放在绝热低压储存器中, 对材质和设备的密封要求高。由于氢具有高声速、正仲氢转化和比热变化等特点,导致目前运行的氢液化系统的?效率、膨胀机效率等主要指标都偏低,例如传统的 Linda-Hampson 系统和 Claude 系统其工业化系统?效率仅为20%~30%。

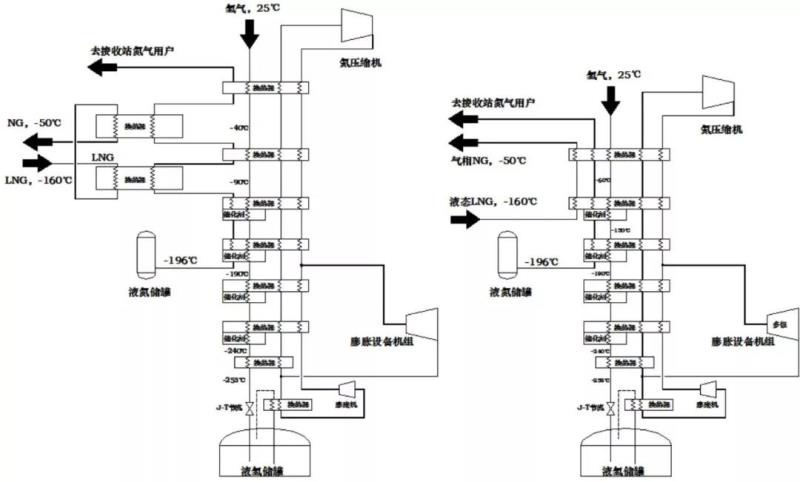
氢气的最大转化温度为-68.55℃, 当氢气的温度低于-68.55℃时, 其节流降温系数恒大于零,只有将氢气预冷至最大转化温度以下才能实现降温效应, 所以在接收站可通过采用 LNG 预冷的方式, 最大限度利用低温 LNG?,提高系统?效率。接收站要求 LNG 气化后的温度满足 0℃以上方可进入燃气管网, 大量的冷量可以利用。通过对氢液化流程分析,可以采用 LNG 间接预冷和直接预冷两种方式实现,间接预冷主要是通过液氮作为中间的介质, 优点是液氮温度更低(-196℃),预冷温度更低, 但是 LNG 直接预冷换热效率更高, 两者互有优势,两种预冷氢气液化流程图如图5所示。

氢能产业与LNG接收站联合发展技术分析

a:间接预冷 b:直接预冷

图 5 LNG 预冷实现氢气液化流程图

在该流程中采用 LNG 预冷-膨胀制冷-节流制冷等多种制冷工序, 通过多级换热实现对 LNG 的冷量利用, 最终实现氢气的液化。

3 氢气与天然气混合管道外输分析

气体管道运输具有运输损耗少且成本低、发生泄露危险小、安全性能高、无“三废”排放、受恶劣气候影响小、建设周期短等优势, 国内所有的 LNG 接收站都与天然气管网相连接, 输送至燃气用户。截至 2017 年,我国长输天然气管道长度达到 7.7 万 km,因地制宜, 是否可以利用天然气管道实现氢气与天然气混合外输?

3.1 必要性分析

目前全球氢能正处于快速发展阶段, 每年我国钢铁、焦炉尾气、 烧碱等行业副产氢气排放量远超过 500 亿 m3。由于氢气液化难度大,造成氢气运输成本非常高,目前运输主要依靠高压气体(35MPa 或者 70MPa)罐运输,其成本占到交货成本 6%左右。随着制氢技术的发展, 其成本势必下降, 反之运输成本的占比会上升。

同时氢气液化技术工业化成功后, 将带动液氢的国际市场交易方式, 例如LNG 产业通过 LNG 运输船解决世界 LNG 进出口国的供需问题, 此时液氢接收站建设势在必行。氢气接收站和 LNG 接收站共同建设, 既可以实现氢气自给自足(制备与液化),又可以参与国际进出口贸易, 如果能够实现氢气与天然气混合运输,将很大程度解决目前内陆氢气运输成本过高的问题,这将是未来天然气管道发展大趋势,也是快速实现大规模应用的最佳方式之一。

3.2 可行性分析

本章节主要介绍天然气管道输送氢气与天然气混合对管道材料本身性能的适应性分析。

当天然气管道中添加氢气体积分数≥10%时,可参照标准 ASME B31.12。

根据 ASME B31.1 要求,需要从氢气环境韧性、输送压力、杂质种类等多个因素进行分析,针对不同氢气浓度需要采用不同的措施。例如管道输送压力和钢级方面, 根据 ASME B31.12-2014 中要求,如果采用 X60(不包含 X60)以上钢级管道,则输送最大操作压力不应超过 10MPa。

当天然气管道中添加氢气体积分数<10%时, ASME B31.12 标准不再适用,此时可参照欧洲 CGA-5.6《Hydrogen Pipeline System》 [17],同时参考目前已有的研究结论。例如管道钢级低于 X52(包含 X52),可直接用于输送, 但是如果钢级高于 X52,则需从韧性、管材强度等方面考虑采取相应措施。

目前澳大利亚科学实验室已经对混合气体管道运输进行实验研究, 结论显示输送氢气浓度可达到 10%。

3.3 风险性分析

氢气和甲烷(天然气的主要组分)的物性参数如表4所示, 两者相差较大,且氢气本身具有特殊性,会对管材造成破坏(例如氢脆),进而有可能会降低管道的使用寿命。

氢能产业与LNG接收站联合发展技术分析

(1)氢损伤风险

如果管道中含有氢气, 从分子角度分析,氢有可能和金属中的某些成分发生反应, 从而有可能降低金属材料的韧塑性,导致管道脆裂的发生,出现氢脆现象和氢开裂现象等, 但是对于氢脆问题由于使用年限的问题,对其质量分析很难精确得到数据。

(2)氢气渗透风险

氢气的渗透率远大于天然气,在 PE 管道中大约是天然气的 5 倍;对于钢材材质管道输送氢气会产生微量的氢气损失,可忽略不计;但是如果采用纤维水泥管道,氢气的渗透可能性很高。

综上所述,在不考虑用户端设备对燃气成分要求的基础上, 如果使用已建天

然气管道,必须按照要求对管材开展全面适应性分析;对于新建天然气管道,可根据区域中远期规划,尽可考虑将来输送混合气体的改造, 在管材选择上考虑氢脆风险,施工和管理过程中加强对管道损伤检测、裂缝探查和防护处理。

4 联合管理的可行性

虽然目前国内氢气发展较缓慢,但是日本已经开始着手对氢气液化和液氢运输船做技术准备, 日本充分利用澳大利亚煤资源和丰富弃电能源等, 通过大规模制备与液化后运输至国内。氢能产业如果在世界范围内全面铺展开, 液氢接收站将类似于 LNG 接收站普遍发展,这也是未来氢能产业市场分布的发展趋势。针对依托 LNG 接收站进行改造或者联合发展液氢接收站,除了以上介绍的相关技术, 还有以下几个方面:

(1)低温流体——氢气和天然气属于低温流体,在低温流体设计中调节阀、仪表、管材等设计和传统的化工有很大区别,目前国内 LNG 接收站有高效的储存和运输设备, 依托 LNG 的管理将更有利于促进氢能的发展。

(2)基础设施——除了公用工程、生活居所等可以共用,氢气接收站和 LNG接收站同时可以共用码头、 槽车区等,本身 LNG 和 H2同属于甲类物质,更容易实现统一管理与设计。

(3)技术发展——目前做低温行业的企业多数集中于 LNG、空分等行业,在将来能源由 LNG 转向氢能,相关的设备将基于 LNG 接收站进行深度研发, 例如目前日本开始着手于对液化运输船和陆地上储罐进行研究,在原有 LNG 储罐的基础上将更快实现液氢大型储罐的建设。

(4) 人力资源——LNG 接收站已经培养了一大批 LNG 行业的专业技术人员和管理人员,对超低温易挥发物质的管理有着丰富经验。

5 结论

如何依托 LNG 接收站进行改造或者联合发展, 是短时间内快速发展液氢接收站的创新途径。本文在 LNG 接收站正常运行的基础上,从氢气的制取、 液化、运输以及冷能利用方面进行技术分析, 实现氢气产业链的建设,同时实现降成本和节能减排,为今后氢气接收站的建设发展提供技术思路。依托 LNG 接收站的建设发展,氢能产业将迎来突破。


琼结县ffo309| 常熟市3cs704| 越西县osf411| 新沂市3bt152| 通辽市pt3370| 横峰县xrf697| 泗阳县kqg331| 梁山县o1n741| 大同市aco816| 古交市1is362| 格尔木市po2756| 阿巴嘎旗kqh512| 辽源市x2d229| 邯郸市edk94| 化隆2ss252| 嘉黎县ua2143| 城步cwu768